Текст книги "Большая Советская Энциклопедия (ПЕ)"
Автор книги: Большая Советская Энциклопедия
Жанр:
Энциклопедии
сообщить о нарушении
Текущая страница: 28 (всего у книги 82 страниц)
Перевозчик
Перево'зчик (Actitis hypoleucos), птица семейства ржанок подотряда куликов. Длина тела около 20 см, весит 43—75 г. Спина серовато-бурая с зеленоватым отливом, брюшко белое. П. распространён в Европе, Азии (на юг до Гималаев) и Северной Африке. Зимует в Африке и Южной Азии. Селится по берегам рек и ручьев; назван П. за манеру перелетать со свистом с берега на берег над самой водой. Гнездо – ямка в земле, или листьями. В кладке 4 пятнистых яйца. Насиживают самец и самка 21—23 суток. Питается мелкими беспозвоночными.

Рис. к ст. Перевозчик.
Переволоцкий
Переволо'цкий, посёлок городского типа, центр Переволоцкого района Оренбургской области РСФСР. Расположен на левом берегу р. Самары (приток Волги). Ж.-д. станция (на линии Кинель – Оренбург). Заводы: механический и маслодельный; инкубаторно-птицеводческая станция, элеватор.
Перевоплощение
Перевоплоще'ние в театре, кино, способность актёра действовать на сцене (в кинематографе) в образе другого человека; творческая основа, отличительная особенность актёрского искусства. Голос, дикция, пластика, темперамент актёра, его грим, костюм являются средствами, с помощью которых достигается П. Существует искусство так называемого внешнего перевоплощения: резкое изменение актёром своей внешности, придание облику характерности, индивидуального и типического своеобразия. Более высокая стадия развития реализма связана с искусством внутреннего перевоплощения, когда актёр передаёт внутреннюю сущность изображаемого характера. Изучению путей и методов П. посвящены основные разделы системы К. С. Станиславского (см. Станиславского система ). Опираясь на многовековой опыт истории театра, он создал теоретические и практические основы работы над ролью, помогающие актёру ощущать себя изображаемым героем, сливаться с образом.
Лит.: Станиславский К. С., Собр. соч., т. 3, М., 1955; Попов А. Д., Об искусстве перевоплощения актера, в сборнике: Режиссерское искусство сегодня, М., 1962.
Перевощиков Дмитрий Матвеевич
Перево'щиков Дмитрий Матвеевич [17(28).4.1788, по одним источникам – Саранск, по другим – Шишквич Пензенской губернии,– 3(15).9.1880, Петербург], русский астроном и математик, академик Петербургской АН (1855; адъюнкт 1852). В 1808 окончил Казанский университет. С 1818 преподаватель, с 1826 профессор и в 1848—51 ректор Московского университета. В 1830—32 по инициативе П. и под его руководством построена Московская обсерватория. В 1851 переехал в Петербург. В Московском университете читал лекции по сферической и теоретической астрономии, по теории возмущений планетных движений, физике, математике и др. П. впервые создал на русском языке курсы астрономии – «Руководство к астрономии» (1826) и «Основания астрономии» (1842), «Руководство к опытной физике» (1883, посмертно); работу по математике «Главные основания аналитической геометрии трёх измерений» (1822) и др. Учебники и статьи в журналах «Современник», «Отечественные записки» и др. сыграли большую роль в распространении знаний в России; особенно важны его исследования и популяризация научные наследия М. В. Ломоносова.
Лит.: Перель Ю. Г., Общественно-литературная деятельность Д. М. Перевощикова, «Астрономический журнал», 1953, т. 30, в. 2 (имеется лит.).
Перевязка (мед.)
Перевя'зка, лечебно-диагностическая манипуляция при лечении ран, заключающаяся в снятии старой загрязнённой повязки , осмотре и обработке раны и окружающей кожи, наложении медикаментозных средств и новой повязки. П.– вмешательство, при котором должны строго соблюдаться все правила асептики и антисептики. Частота П. и вид используемых лекарств, препаратов зависят от течения раневого процесса. П. проводят до полного заживления раны.
Перевязка (млекопитающее сем. куньих)
Перевя'зка (Vormela peregusna), хищное млекопитающее семейства куньих; единственный вид рода. Длина тела 27—35 см, хвоста – 11—20 см. Окраска пятнистая, чёрно-бело-жёлтая. П. распространена в Юго-Восточной Европе, Передней, Средней, частично Центральной Азии; в СССР – на Ю. Европейской части, на Кавказе, в Средней Азии, Казахстане, на Алтае, в Туве. Обитает в степях, полупустынях и пустынях. Питается грызунами. Детёнышей в помёте 3—8; родятся в феврале – марте.
Лит.: Млекопитающие Советского Союза, под ред. В. Г. Гептнера и Н. П. Наумова, т. 2, ч. 1, М., 1967.

1 – соболь; 2 – лесная куница; 3 – харза; 4 – перевязка; 5 – горностай; 6 – ласка; 7 – чёрный хорёк; 8 – медоед; 9 – барсук; 10 – росомаха; 11 – норка; 12 – выдра; 13 – калан.
Перевязочный пакет индивидуальный
Перевя'зочный паке'т индивидуа'льный, комплект стерильного перевязочного материала, предназначенного для оказания первой медицинской помощи. П. п. и. выпускаются либо в прорезиненной оболочке, либо в обыкновенной бумажной (пергаментной); оболочка служит для защиты содержимого пакета от попадания влаги и загрязнения при длительном хранении. П. п. и. состоит из 2 ватно-марлевых подушечек (одна закреплена на конце бинта, другая подвижна), марлевого бинта и безопасной булавки. Основные требования к П. п. и.: асептичность и антисептичность (см. Асептика , Антисептика ) повязки, способность её медленно всасывать отделяемое раны; чёткое обозначение на пакете мест повязки, к которым можно прикасаться руками в процессе наложения её на рану , подписи с наименованием П. п. и. и объяснением правил вскрытия и пользования им.
Перегиба точка
Переги'ба то'чка, точка М плоской кривой, обладающая следующими свойствами: в точке М кривая имеет единственную касательную; в достаточно малой окрестности точки М кривая расположена внутри одной пары вертикальных углов, образуемых касательной и нормалью . Примером П. т. является точка (0, 0) кривой у = x3 . Пусть кривая задана уравнением y = f (x ), где функция f (x ) имеет непрерывную вторую производную f’' (x ). Если точка с координатами [х , f (x )] является П. т., то f''(x) = 0 (отсюда следует, что в П. т. кривизна линии равна нулю); обратное утверждение неверно. Например, последнее равенство выполняется для кривой у = x4 в точке (0, 0), хотя эта точка не является П. т. Полное исследование вопроса, будет ли данная точка кривой П. т., требует привлечения производных более высоких порядков (если они существуют) или других дополнительных рассмотрений. (см. рис. )

Рис. к ст. Перегиба точка.
Перегинское
Пере'гинское, посёлок городского типа в Рожнятовском районе Ивано-Франковской области УССР. Расположен на р. Ломница (правый приток Днестра), в 21 км от ж.-д. станции Рожнятов (на линии Ивано-Франковск – Стрый). 11,1 тыс. жителей (1974). Сокоэкстрактный завод, цех Рожнятовской мебельной фабрики.
Перегласовка
Перегласо'вка, инфлексия вокалическая, чередование гласных в составе одного и того же корня как средство образования грамматических форм, например русское «убирать» – «убор», англ. sing, sang, sung – «петь», «пел», «певший», song – «песня», «пение». См. Умлаут .
Перегной
Перегно'й, комплекс органических веществ почвы, образующийся при разложении и гумификации растительных и др. организмов; то же, что гумус .
Перегнойно-карбонатные почвы
Перегно'йно-карбона'тные по'чвы, устаревшее название дерново-карбонатных почв , или рендзин.
Переговорное устройство
Перегово'рное устро'йство, то же, что оперативная громкоговорящая связь .
Перегонка
Переги'нка, процесс разделения жидких смесей на отличающиеся по составу фракции, основанный на различии температур кипения компонентов смеси; то же, что дистилляция .
Перегонка нефти
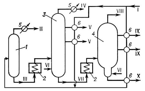
Перего'нкане'фти , разделение нефти на составные части (фракции) по их температурам кипения в целях получения товарных нефтепродуктов или их компонентов. П. н.– начальный процесс переработки нефти на нефтеперерабатывающих заводах, основанный на том, что при нагреве нефти образуется паровая фаза, отличающаяся по составу от жидкости (см. Дистилляция ). Фракции, получаемые в результате П. н., обычно представляют собой смеси углеводородов. С помощью методов многократной перегонки нефтяных фракций удаётся выделить некоторые индивидуальные углеводороды. П. н. осуществляется методами однократного испарения (равновесная дистилляция) или постепенного испарения (простая перегонка, или фракционная дистилляция); с ректификацией и без неё; в присутствии перегретого водяного пара —испаряющего агента; при атмосферном давлении и под вакуумом. При равновесной дистилляции разделение нефти на фракции происходит менее четко по сравнению с простой перегонкой. Однако в первом случае при одной и той же температуре нагрева в парообразное состояние переходит большая часть нефти. В лабораторной практике в основном применяется простая П. н. с ректификацией паровой фазы на установках периодического действия. В промышленности используется П. н. с однократным испарением в сочетании с ректификацией паровой и жидкой фаз. Такое сочетание позволяет проводить П. н. на установках непрерывного действия и добиваться высокой чёткости разделения нефти на фракции, экономного расходования топлива на её нагрев. Применение водяного пара приводит к снижению температурного режима, увеличению отбора нефтяных фракций и повышению концентрации высококипящих компонентов в остатке. На промышленных установках П. н. вначале проводится при атмосферном давлении, а затем под вакуумом. При атмосферной перегонке нефть нагревается не выше 370 °С, так как при более высокой температуре начинается расщепление углеводородов – крекинг , а это нежелательно из-за того, что образующиеся непредельные углеводороды резко снижают качество и выход целевых продуктов. В результате атмосферной П. н. отгоняются фракции, выкипающие примерно от 30 до 350—360 °С, и в остатке остаётся мазут . Из нефтяных фракций, выкипающих до 360 °С, получаются различные виды топлив (бензины, топлива для реактивных и дизельных двигателей), сырьё для нефтехимического синтеза (бензол, этилбензол, ксилолы, этилен, пропилен, бутадиен), растворители и др. Дальнейшая перегонка мазута проводится под вакуумом (остаточное давление 5,3—8 кн/м2 , или 40—60 мм рт. ст. ), чтобы свести к минимуму крекинг углеводородов. В СССР на ряде нефтеперерабатывающих заводов производительность установок атмосферно-вакуумной П. н. доведена до 8 млн. т нефти в год. История, сведения о П. н. см. в ст. Нефть .
Лит.: Обрядчиков С. Н., Принципы перегонки нефти, М.– Л., 1940; Трегубов А. М., Теория перегонки и ректификации, 3 изд., Баку, 1946; Технология переработки нефти и газа, ч. 1, М., 1972.
А. Г. Сарданашвили.

Принципиальная технологическая схема установки для атмосферно-вакуумной перегонки нефти. Аппараты: 1, 3 – атмосферные ректификационные колонны; 2 – печи для нагрева нефти и мазута; 4 – вакуумная ректификационная колонна; 5 – конденсаторы-холодильники; 6 – теплообменники. Линии: I – нефть; II – лёгкий бензин; III – отбензиненная нефть; IV – тяжёлый бензин; V – керосин и газойль; VI – водяной пар; VII – мазут; VIII – газы разложения и водяной пар; IX – масляные фракции; Х – гудрон.
Перегонный аппарат
Перего'нный аппара'т, предназначается для разделения жидких смесей на отличающиеся по составу фракции методом простой дистилляции . В П. а. смесь доводят до кипения в перегонном кубе, а пары отводят в конденсатор-холодильник. П. а. применяют в пищевой промышленности (получение эфирных масел, ароматных и коньячных спиртов), при переработке нефти, в лесохимии и др. Для более полного разделения однородных жидких смесей на компоненты используются ректификационные колонны. Схемы П. а. приведены в ст. Дистилляция .
Лит.: Аношин И. М., Теоретические основы массообменных процессов пищевых производств. М., 1970; Касаткин А. Г., Основные процессы и аппараты химической технологии, 9 изд., М., 1973.
Перегородка
Перегоро'дка в зданиях и сооружениях, конструктивный элемент, разделяющий смежные помещения в здании (сооружении). П. обычно выполняет роль внутренней ограждающей конструкции ; иногда она служит также и опорой междуэтажного перекрытия (несущая П.). Различают П. стационарные, сборно-разборные и раздвижные (трансформируемые). В жилых зданиях П. подразделяют на межквартирные, межкомнатные и П. санитарных узлов и кухонь. В зависимости от назначения и условий эксплуатации П. должны отвечать требованиям прочности, звукоизоляции, огнестойкости, водостойкости и др. В современном строительстве для устройства П. используют в основном плиты (например, гипсобетонные, из лёгких бетонов, древесностружечные), пустотелые керамические и легкобетонные камни, стеклоблоки, реже – кирпич и железобетон. В строительстве жилых и общественных зданий наиболее рациональны сборные П. из крупных элементов заводского изготовления (например, гипсобетонные перегородочные панели размером на комнату, толщиной 8—10 см ). В помещениях с повышенной влажностью применяют П. из бетонных пустотелых плит и камней.
Л. В. Касабьян.
Перегрев
Перегрев, 1) нагрев жидкости выше её точки кипения (при данном давлении) или нагрев твёрдого кристаллического вещества выше температуры фазового перехода из одной модификации в другую (например, ромбической серы в моноклинную), не приводящий к фазовому переходу. Перегретое вещество находится в неустойчивом, метастабильном состоянии . П. кристаллических веществ при плавлении не происходит, так как поглощаемая теплота расходуется на разрыв связей между атомами (ионами) кристаллической решётки. Практически при всяком фазовом переходе, связанном с поглощением или отдачей теплоты, небольшой П. или переохлаждение необходимы для того, чтобы процесс шёл с конечной скоростью. П. жидкости нашёл применение в пузырьковых камерах . 2) Нагрев пара выше температуры насыщения при том же давлении. Водяной перегретый пар широко применяется в теплотехнике.
Лит. см. при ст. фазовый переход .
Перегрев металла
Перегре'в мета'лла, дефект металлов и металлических сплавов, появляющийся в результате их нагрева до высоких температур (для стали 1000—1300 °С), особенно при чрезмерной длительности нагрева; перегретый металл после охлаждения характеризуется крупнозернистой структурой с резкими прямолинейными границами между структурными составляющими, пониженной ударной вязкостью. П. м. возможен при нагреве в печах, а также при электрической сварке изделий (в районе шва). П. м. во многих случаях может быть устранён повторным нагревом обычно на 20—30 °С выше температуры перекристаллизации, в результате чего происходит измельчение зёрен. Для некоторых металлов (сплавы цветных металлов, стали аустенитного и ферритного классов), не подверженных перекристаллизации, П. м. не устраняется повторной термической обработкой, а поэтому приводит к браку. Склонность сталей к перегреву зависит от их химического состава и существенно понижается в случае присадки небольших количеств ванадия, титана, алюминия, бора.
В. М. Тымчак.
Перегревание организма
Перегрева'ние органи'зма, гипертермия, повышение температуры тела человека и животных при затруднении теплоотдачи. Повышение температуры до 42 °С считается критическим: наступают несовместимые с жизнью изменения в мозговой ткани. Встречаются индивидуальные колебания границ критической температуры (до ± 2°); например, описаны редкие случаи выздоровления после повышения температуры до 44 °С. Умеренное П. о. может вызываться искусственно с лечебной целью (пиротерапия сифилиса и некоторых др. заболеваний).
Лит.: Физические факторы внешней среды, [в условиях производства], под ред. А. А. Летавета, М., 1960; Многотомное руководство по патологической физиологии, т. 2, М., [19661.
Перегретый пар
Перегре'тый пар, пар, имеющий температуру выше температуры насыщения при том же давлении. Водяной П. п., служащий рабочим телом паровых двигателей, получают в пароперегревателях котлоагрегата. Чем выше температура водяного П. п., тем выше термический кпд этих двигателей. Конструкционные материалы – стали, обычно используемые в котло– и турбостроении,– допускают перегрев пара до температуры 570 °С при давлении до 25 Мн/м2 (250 кгс/см2 ), а отдельные установки работают при температуре П. п. 650 °С и давлении 30 Мн/м2 .
Перегрузочный мост
Перегру'зочный мост, мостовой перегружатель, подъёмный кран мостового типа, имеет мост (пролётное строение), опирающийся на 2 высокие опоры (ноги), которые передвигаются по рельсовому наземному пути. Вдоль пролётного строения перемещается грузовая тележка с кабиной машиниста или поворотный стреловой кран. В конструкции П. м. учитывается возможность компенсации температурных деформаций, а также перекосов пролётного строения относительно опор при его движении. Пролётное строение может иметь 1 или 2 консоли, причём одна из консолей (например, на П. м., обслуживающих суда) выполняется подъёмной. Для предотвращения угона в нерабочем состоянии под действием ветра П. м. снабжают автоматически действующими противоугонными захватами. В качестве грузозахватных устройств в П. м. используются грейферы и иногда подъёмные электромагниты.
П. м. применяются для перегрузки массовых сыпучих (например, уголь и руда) и штучных грузов (например, сортовой прокат) главным образом на открытых складах (грузовых дворах железных дорог, речных и морских портов и т.д.). Грузоподъёмность П. м. 5—30 т. Длина пролётов П. м. до 120 м, длина консолей до 50 м. Скорость передвижения моста П. м. 10—30 м/мин; скорость тележки до 360 м/мин. Производительность грейферных П. м. достигает 500– 1000 т/ч и более.
Лит.: Справочник по кранам, под ред. А. И. Дукельского, 2 изд., т. 2, Л., 1973.
Н. А. Лобов.
Перегруппировка войск
Перегруппиро'вка войск (сил флота), организованное перемещение группировок войск, авиации и сил флота из одних районов в другие. В зависимости от целей и масштабов П. в. могут быть стратегическими, оперативными или тактическими. К стратегическим относятся П. в. видов вооруженных сил, осуществляемые на новые стратегические направления или театры военных действий, например перегруппировка советских войск из Восточной Европы на Дальний Восток в 1945. Оперативные П. в. осуществляются при подготовке операций или в ходе их проведения, а тактические – в бою. П. в. проводятся в целях усиления уже существующих группировок или создания новых, отражения наступления противника, развития успеха наступления, переноса усилий на новые направления, восстановления вторых эшелонов (резервов) и т.д. Осуществляются П. в. передвижением оперативных объединений (соединений) своим ходом или переброской их по железнодорожным, водным путям сообщения и по воздуху.
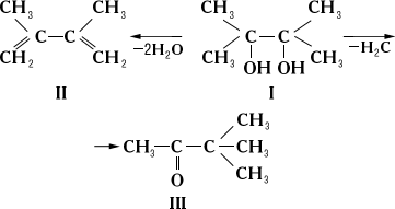
Перегруппировки молекулярные
Перегруппиро'вки молекуля'рные, перестройка атомного скелета молекул или изменение местоположения функциональных групп. Например, циклобутен превращается при нагревании в более стабильный бутадиен:

При взаимодействии олефинов, содержащих концевую двойную связь, с кислотами часто происходит сдвиг двойной связи к середине углеродной цепи:

Нормальное отщепление воды от пинакона (1) при нагревании его с разбавленными минеральными кислотами или кислыми солями, приводящее главным образом к 2,3-диметилбутадиену-1,3 (II), сопровождается образованием пинаколина (III) – кетона с иным углеродным скелетом, чем у I. При действии на пинакон крепкой H2 SO4 или ZnCl2 образуется только пинаколин:

При взаимодействии аллилгалогенидов с нуклеофильными реагентами, помимо нормального замещения, когда остаток нуклеофила присоединяется к атому углерода, с которым до этого был связан атом галогена, происходит и др. процесс: остаток нуклеофила присоединяется к «аллильному» атому углерода, а двойная связь перемещается (так называемое замещение с аллильной перегруппировкой):

Изучение П. м. имеет большое значение для установления механизмов химических реакций и осуществления направленного органического синтеза. Многие П. м. используются в промышленно важных процессах, таких как изомеризация углеводородов нефти для получения высокооктанового моторного топлива, превращение цикло-гексаноноксима в капролактам, синтезы полупродуктов и красителей и т. д. См. Арбузова реакция , Бекмана перегруппировка , Бензидиновая перегруппировка , Гофмана реакции , Демьянова перегруппировка , Камфеновые перегруппировки , Пинаколиновая перегруппировка .
Лит.: Сайке П., Механизмы реакций в органической химии, пер. с англ., 2 изд., М., 1973.
Б. Л. Дяткин.
Переда Хосе Мария де
Пере'да (Pereda) Хосе Мария де (6.2. 1833, Поланко, Сантандер,– 1.3.1906, Сантандер), испанский писатель. Начал с очерков и рассказов в духе костумбризма , составивших сборники «Горные сцены» (1864), «Типы и пейзажи» (1871), «Наброски и эскизы» (1881) и др., в которых с сочувствием изобразил народную жизнь. В романах «Бык на свободе» (1878), «Дон-Гонсало Гонсалес де ла Гонсалера» (1878), «Яблоко от яблони недалеко падает» (1880), «В Монтальвесе» (1888) П. критически показал испанскую действительность с религиозно-консервативных позиций. В романах «Вкус землицы» (1882), «Сотилеса» (1885) П., рисуя патриархальные нравы, жизнь рыбаков и горцев, воссоздал их речь и картины природы.
Соч.: Obras completas, v. 1—18, Madrid, 1942—43; то же, 7 ed., v. 1—2, Madrid, 1959; в рус. пер.– Отплытие, «Вестник иностранной литературы», 1907, июль; Герб и мошна, в кн.: Испанские повести и рассказы, М., 1958.
Лит.: Шепелевич Л. [Ю.], Хозе де-Перэда. Очерк из истории современной испанской литературы, «Вестник Европы», 1905, кн. 11; Cossío J. М. de, La obra literaria de Pereda, su historia, su crítica, Santander, 1934; Gulión R., Vida de Pereda, Madrid, 1944.
А. Л. Штейн.









![Обложка: Честь Воина [CИ]](/files/books/110/no-cover.jpg)