Текст книги "Энциклопедия радиолюбителя"
Автор книги: Виктор Пестриков
Жанры:
Технические науки
,сообщить о нарушении
Текущая страница: 11 (всего у книги 30 страниц)
Шаг 16
Имитаторы звуков и различные устройства на основе мультивибратора
Если к выходу мультивибратора, рис. 15.2.а, присоединить усилитель звуковой частоты и изменять значения величин резисторов R1, R3 и конденсаторов C1, С2, то в громкоговорителе можно услышать различные звуки, похожие на крики птиц, удары барабана и т. д. Исходя из этого можно озвучить разные детские игрушки, сделать мелодичный звонок и тд. Такие устройства чаще конструируют на основе несимметричных мультивибраторов, в которых используются транзисторы разной проводимости и мощности. В связи с этим ниже описаны различные устройства на основе симметричного и несимметричного мультивибраторов, которые могут быть использованы как в игрушках, так и простых измерительных приборах.
16.1. Электронный метроном
Простой по устройству электронный метроном с частотой следования импульсов от 20 до 250 в минуту можно собрать по схеме на рис. 16.1.

Рис. 16.1. Принципиальная схема простого электронного метронома с частотой следования импульсов от 20 до 250 в минуту
Метроном собран по схеме несимметричного мультивибратора на двух транзисторах с разной проводимостью. Нагрузкой транзистора VT2 является звуковая катушка малогабаритного громкоговорителя с сопротивлением 3…10 Ом, например, 0,25ГД-10. Налаживание правильно собранного устройства заключается в подгонке границ диапазона частоты импульсов. При увеличении емкости конденсатора С1 понижается низшая частота диапазона, а с уменьшением сопротивления резистора R1 повышается наивысшая частота.
Транзисторы могут быть любого типа, лишь бы они соответствовали проводимости, указанной на схеме. Для питания используется три гальванических элемента типа 316. Метроном монтируют в небольшом корпусе на монтажной планке. В корпусе также устанавливается громкоговоритель, контакты для подключения элементов питания, а на его боковой стенке – выключатель питания. Для переменного резистора необходимо сделать шкалу. Установка любой частоты генерации в пределах выбранного диапазона производится изменением сопротивления переменного резистора R1, ориентируясь по установленной шкале. Градуировка шкалы производится с помощью механического метронома.
16.2. МаячокЭлектронный метроном по схеме рис. 16.1 несложно превратить в генератор световых импульсов. Для этого в цепь базы первого транзистора VT1 нужно включить резистор R3 сопротивлением 1 кОм, а в качестве нагрузки использовать лампочку для карманного фонарика (рис. 16.2.а). Частота световых импульсов регулируется переменным резистором R1 в пределах от 44 до 120 вспышек в минуту. Длительность и частота вспышек лампочки происходит в результате увеличения или уменьшения емкости конденсатора C1.
Использовать данное устройство можно по-разному, например, сделать на его основе модель маячка или встроить его в звезду, устанавливаемую на новогоднюю елку. В новогоднюю ночь, мигание такой звезды внесет в праздничную обстановку некоторую таинственность, а также волшебство во все происходящее.
У электролитических конденсаторов, как известно, после длительного хранения нередко происходит уменьшение емкости, возникают значительные утечки, а некоторые иногда выходят из строя. Отбраковку электролитических конденсаторов можно произвести с помощью генератора световых импульсов, подключив в его схему вместо конденсатора C1 проверяемый конденсатор Сх. При этом о качестве конденсатора судят по частоте вспышек электрической лампочки HL1. Для превращения генератора световых импульсов в простейший прибор для проверки электролитических конденсаторов необходимо внести небольшие изменения, впаяв в его схему конденсатор C1 меньшей емкости, изменить величины сопротивлений резисторов, переменный резистор R1 заменить постоянным и исключить резистор R3 (рис. 16.2.б).


Рис. 16.2. Принципиальные схемы маячка для новогодней елки
В данном случае, при емкости конденсатора C1 равной 1 мкФ, генератор световых импульсов имеет частоту вспышек лампочки HL1 примерно 10 Гц (600 вспышек в минуту). После этого к выводам нового конденсатора подпаивают по куску медного изолированного провода длиной 200 мм, а к свободным их концам припаивают по зажиму типа «крокодил».
Проверку электролитического конденсатора производят следующим образом. Включают питание прибора и к зажимам подсоединяют испытываемый конденсатор Сх. Если конденсатор имеет утечку или пробит, то лампочка HL1 светит постоянно. Снижение частоты вспышек свидетельствует об исправности конденсатора. По частоте вспышек лампочки HL1 можно судить и о емкости проверяемого конденсатора, если ее сравнить с количеством вспышек исправных эталонных конденсаторов.
Монтаж деталей прибора для проверки годности электролитических конденсаторов производят на монтажной планке, закрепленной в небольшой пластмассовой коробочке. В корпусе размещают отсек эля элементов питания и из него выводят наружу два провода с зажимами типа «крокодил» на концах. На верхней части корпуса располагают сигнальную лампочку и кнопку включения питания прибора. Кнопка SB1 может быть типа КН-1 или КМ-1-1.
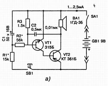
16.3. Простой мелодичный звонокПростой мелодичный звонок для квартиры, схема которого представлена на рис. 16.3.а, содержит минимальное количество деталей и его может собрать любой радиолюбитель мало-мальски владеющий паяльником. Звучание (частоту генерируемых колебаний) звонка подбирают вращением оси переменного резистора R1 и изменением емкости конденсатора C1. Вместо указанных на схеме транзисторов можно применить подобные им маломощные германиевые или кремниевые транзисторы. Динамическая головка ВА1 может быть любой. Питание звонка можно сделать от сети или гальванической батареи. Детали звонка собирают на монтажной планке, закрепленной в подходящих размеров пластмассовой коробочке. Габариты коробочки должны быть такими, чтобы в ней могли разместиться источник питания и имеющаяся в распоряжении любителя электродинамическая головка. Включение звонка можно сделать как от обычной кнопки, так и от сенсорных контактов. Схема сенсорного варианта звонка представлена на рис. 16.3.б. Мультивибратор начинает работать, то есть звонок звенит, когда касаются пальцем сенсорных контактов Е1 и Е2. В этот момент между коллектором транзистора VT2 и базой транзистора VT1 оказывается включенным сопротивление участка кожи пальца, и между каскадами появляется положительная обратная связь.
Сенсорные контакты представляют собой два металлических кольца разного диаметра, которые расположены одно внутри другого. Кольца вырезают из листа тонкой медной или латунной фольги и наклеивают определенным образом на небольшую пластмассовую пластину. После этого к металлическим кольцам припаивают провода, идущие к звонку, и пластину крепят в удобном месте возле двери. В качестве сенсорных контактов можно использовать негодный переменный резистор, например, типа СП-1. Крышку резистора и ось с ползунком удаляют, а оставшуюся часть укрепляют на месте кнопки звонка, рис. 16.3.в.



Рис. 16.3. Принципиальные схемы электронных звонков:
а) простой мелодичный звонок; б) сенсорный звонок; в) конструкция сенсорного звонка на основе переменного резистора
16.4. Электронная сиренаЕсли для охранных или других целей необходима электронная сирена, то ее можно собрать по схеме, аналогичной схеме простого мелодичного звонка (рис. 16.4.a). Включение сирены происходит при нажатии кнопки SB1. Если предполагается, что сирена включается с открыванием двери, то выключателем может служить кнопка любого типа прикрепленная к дверной коробке, если же предполагается ручное включение, то можно использовать обычный тумблер. В режиме покоя устройство потребляет ток около 1 мА. В данном устройстве использованы те же типы деталей, что и в схеме мелодичного звонка.
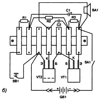
Монтаж деталей можно сделать как на монтажной планке, так и на небольшой печатной плате. Все зависит от возможностей и квалификации радиолюбителя. На рис. 16.4.б представлен возможный вариант монтажа электронной сирены на монтажной планке. Детали сирены вместе с динамической головкой и батареей питания следует поместить в фанерный или пластмассовый корпус. Устройство особой наладки не требует. Если в нем использованы заведомо исправные детали, то при включении выключателя SA1 и нажатии на кнопку SB1 в динамике должен раздаться характерный звук сирены.


Рис. 16.4. Принципиальная схема (а) и монтаж на монтажной планке (б) деталей электронной сирены
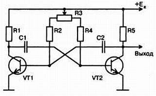
16.5. Устройство имитации звуков с использованием мультивибратора с регулируемой скважностью импульсовДля создания устройств имитации более сложных звуков требуется мультивибраторы с регулируемыми параметрами, в частности, с регулируемой скважностью. Такие мультивибраторы позволяют получить импульсы с переменной частотой и неизменной частотой следования (рис. 16.5).

Рис. 16.5. Принципиальная схема мультивибратора с регулируемой скважностью импульсов
Их отличие от симметричных мультивибраторов состоит в том, что в базовую цепь транзисторов VT1 и VT2 введен переменный резистор R3, подвижный ползунок которого соединен с источником коллекторного напряжения. Введенный резистор R3 позволяет в некоторых пределах менять скважность, а соединенные с ним резисторы R2 и R4 ограничивают токи баз транзисторов в крайних положениях ползунка переменного резистора R3. В этом случае период колебаний мультивибратора при постоянных значениях C1 и С2 определится из формулы
Т = 0,7·C·(R1 + R2),
где С – емкость переходного конденсатора. Если переменный резистор R3 имеет линейную зависимость от угла поворота оси, то сопротивления базовых резисторов будут такие:
R1 = α·R3, R2 = (1 – α)·R3, 0 <= α <= 1.
Если подставить эту формулу в предыдущую, то видно, что период колебаний мультивибратора остается постоянным при перемещении ползунка, тогда как скважность импульсов зависит от его угла поворота.
Используя свойства мультивибратора с регулируемой скважностью импульсов, можно построить имитатор звуков такого романтичного явления природы, связанного с наступлением весны, как капель. Первые признаки весны характеризуются обилием солнца, улыбками на лицах и, конечно, капелью. Про капель сложена даже песня, которую в 60-е годы исполнял советский певец Жан Татлян. Романтичный звук капели можно создать с помощью электронного устройства, схема которого представлена на рис. 16.6. Конструкция построена на широкораспространенных радиодеталях и не критична к их типам. Настройка устройства заключается в подборе величины резисторов и конденсаторов, входящих в схему, до получения приятного тембра звучания капели.

Рис. 16.6. Схема устройства имитирующего капель, приход весны
Глава V
САМОСТОЯТЕЛЬНОЕ ИЗГОТОВЛЕНИЕ СЛОЖНЫХ РАДИОЭЛЕКТРОННЫХ КОНСТРУКЦИЙ НА ТРАНЗИСТОРАХ И МИКРОСХЕМАХ
«Я заинтересовался, заметил направление и повел «Беду» навстречу загадочному явлению».
А. Некрасов. Приключения капитана Врунгеля.
Для рассматриваемых ниже конструкций использование монтажа на монтажных планках представляется нецелесообразным. В связи с этим в них используется монтаж радиокомпонентов с использованием печатных плат. Перед сборкой этих конструкций радиолюбителю было бы желательно перечитать материал раздела, где ведется речь о изготовлении печатных плат, монтаже и распайки на них радиокомпонентов.
Шаг 17
Электронные сигнализаторы
17.1. Сигнализатор разряда батарейки в электронных часахДля своевременной замены гальванического элемента в электронных часах служит звуковой сигнализатор разряда батарейки 1,5 В, схема которого изображена на рис. 17.1.

Рис. 17.1. Принципиальная схема звукового сигнализатора разряда батарейки 1,5 В в электронных часах
Звуковой сигнализатор собран по схеме несимметричного мультивибратора, в одно из плеч которого включен миниатюрный звуковой излучатель. Сигнализатор питается от той же батарейки, что и часы. Питание на него поступает через выключатель SA1 будильника часов. Ток потребления сигнализатора составляет 34 мА. При нормальном гальваническом элементе в капсюле раздается звук, напоминающий трели соловья. При снижении источника питания до 0,8 В из капсюля доносится прерывистые звуки, следующие с частотой 1 Гц. Дальнейшее снижение напряжения элемента до 0,7 В вызывает появление звука постоянного тона, говорящего о необходимости замены источника питания. Вместо указанного на схеме типа наушника можно использовать другой, подходящий, например, типа ДЭМШ-1А. В сигнализаторе можно использовать любые транзисторы из серий КТ201, КТ306, КТ312, КТ315, резисторы – МЛТ-0,125, конденсаторы С1 и С4 – К50-6, С2 и С3 – КМ. Все детали сигнализатора монтируют на печатной плате размерами 40x25 мм, к ней же привинчивают капсюль ДЭМШ-1А. Плата размещается непосредственно в корпусе часов.
Налаживание сигнализатора производят с блоком питания, имеющим плавную регулировку напряжения. Подав на сигнализатор напряжение 0,8 В, подбирают сопротивление резистора R4, добиваясь громкого прерывистого сигнала. Снизив подаваемое напряжение до 0,7 В, убеждаются в появлении однотонального звука. При подаче напряжения 1,6 В из капсюля должны слышаться соловьиные трели, свидетельствующие о том, что гальванический элемент нормальный. Окраску звука, издаваемого сигнализатором, подбирают резистором R2. Отметим, что аналогичное устройство для сигнализации о разряде гальванического источника питания можно построить и для батареек с другим напряжением, надо только подобрать RC-элементы мультивибратора.
17.2. Устройства, сигнализирующие о достижении жидкостью определенного уровняПри наполнении ванны бывает так, что забывают вовремя перекрыть кран и вода оказывается на полу. Небольшое звуковое устройство, извещающее о наполнении ванны до заданного уровня, можно собрать из широко распространенных деталей согласно схеме на рис. 17.2.

Рис. 17.2. Принципиальная схема звукового устройства, извещающего о наполнении ванны
Схема сигнализатора представляет собой несимметричный мультивибратор, собранный на транзисторах разной структуры. Мультивибратор соединен с датчиком. Конструктивно датчик представляет собой два металлических стержня, находящихся друг от друга на определенном расстоянии. Датчик опускают в ванну таким образом, чтобы его концы находились на заданном уровне заполнения ванны. Как только до концов датчика дойдет вода сработает сигнализатор и в громкоговорителе раздастся звуковой сигнал. В этом случае сопротивление между штырями достигает около 500 кОм. В режиме ожидания устройство потребляет ток менее 0,1 мкА, а во время срабатывания – около 2 мА. Схема не критична к типу радиодеталей, можно использовать любые маломощные кремниевые транзисторы с любой буквой, громкоговоритель сопротивлением 8…10 Ом от любого переносного приемника, например, 0,5ГДШ-1-8. В качестве выключателя можно использовать обычный тумблер. В принципе выключатель можно не устанавливать, так как ток, потребляемый в режиме ожидания, намного меньше тока саморазряда элемента питания.
Все детали устройства собираются на монтажной планке, которая вместе с громкоговорителем, гальваническим элементом и выключателем питания крепятся в пластмассовом корпусе. Размеры корпуса зависят в первую очередь от габаритов громкоговорителя и элемента питания. Так как сигнализатор очень экономичен, то можно использовать элемент 316, что позволит сделать устройство небольшим. Крепление штырей может быть различным. В первом варианте штыри крепятся на изолированном кронштейне, прикрепленном к ванне, и соединяются проводами с сигнализатором. Во втором – штыри крепятся к корпусу сигнализатора и все устройство крепится на кронштейне. Налаживание сигнализатора заключается в установке переменным резистором R2 чистых и громких отрывистых звуков в громкоговорителе при замыкании штырей датчика.
На базе сигнализатора по схеме рис. 17.2 можно сделать более чувствительный и универсальный прибор, который сможет сигнализировать, готов ли чай или суп, не даст убежать молоку и т. д. Для этого в схему необходимо добавить еще один транзистор и несколько резисторов (рис. 17.3).

Рис. 17.3. Принципиальная схема универсального сигнализатора для домашнего хозяйства
Датчик представляет собой металлическую трубочку диаметром 4…5 мм, в которую вставлен металлический стержень, изолированный от стен трубочки в верхней части и посредине ее длины. В верхней части такого датчика к стержню и трубочке припаиваются гибкие провода в пластмассовой изоляции, которые подключаются к устройству. Для удобства датчик крепят к зажиму типа «крокодил», чтобы можно было цеплять датчик за край кастрюли. Можно прикрепить в верхней части датчика в целях удобства и небольшой магнит, который позволит крепить сигнализатор в ванне на нужном уровне. Закипание молока контролируют следующим образом. Цепляют датчик за край кастрюли.
Как известно молоко закипает не сразу, а постепенно – на поверхности образуется пена, которая медленно поднимается. Как только она начнет подниматься, то перекроет контакты датчика, цепь базы замкнется и сигнализатор издаст хорошо слышимый во всей квартире сигнал. Если же датчик сигнализатора положить на пол погреба, то в случае появления воды также раздастся сигнал, сообщающий о бедствии. В сигнализаторе может быть использована такая же электродинамическая головка, что и в предыдущем подобном устройстве.
17.3. Сигнализатор горения газовой горелки плитыНе секрет, что пользоваться газовыми плитам надо с осторожностью. Но такая натура человека, что мы иногда, сняв кастрюлю с огня, забываем выключить газовую горелку. Выйти из такой ситуации, подсказав вовремя об оплошности, может сигнализатор горения газа, схема которого изображена на рис. 17.4. В ее основе лежит все тот же мультивибратор на транзисторах различной структуры (VT3, VT4), дополненный усилительным каскадом (VT2 | VT3) с тепловым датчиком. Роль теплового датчика выполняет транзистор VT1, размещенный над газовой плитой.

Рис. 17.4. Принципиальная схема сигнализатора горения газовой горелки плиты
На транзистор VT1 тепло не действует пока на горелке стоит кастрюля или чайник. Стоит только их убрать, как тепло от горения газа устремится вверх и нагреет транзистор VT1. Это станет причиной изменения сопротивления участка коллектор-эмиттер транзистора и приведет к возрастанию напряжения на резисторе R1. Изменение сигнала на резисторе усилится двухкаскадным усилителем на транзисторах VT2 и VT3. На коллекторе транзистора VT3 произойдет значительный рост напряжения до такой величины, что включится звуковой генератор на транзисторах VT4 и VT5. В этот момент из электродинамической головки раздастся тревожный сигнал, извещающий о том, что газовая горелка включена и находится без присмотра. Тональность сигнала подбирается изменением емкости конденсатора C1. Сигнализатор в дежурном режиме потребляет ток 0,2…2 мА в зависимости от положения оси переменного резистора R1. При появлении сигнала потребление тока возрастает до 10 мА.
Для изготовления сигнализатора нужны такие детали: транзистор VT1 типа П416 с любой буквой или транзисторы типа П401…П403, VT3…VT5 – любого типа, лишь бы соответствовали структуре транзистора, указанной на схеме, и имели коэффициент усиления не менее 30; резисторы типа МЛT-0.125, переменный типа СП-1 или СПО; конденсатор типа МБМ; выключатель любого типа, динамическая головка 0,5 ГДШ-1-8. Питание сигнализатора производится от трех элементов типа 316. Для датчика с помощью омметра подбирается транзистор из серии МП39…МП42. Подключают минусовой щуп омметра к коллектору, плюсовой к эмиттеру и фиксируют значение сопротивления: если оно более 20 кОм, то транзистор можно использовать в качестве датчика. Детали сигнализатора, кроме датчика, распаивают на печатной плате, которую вместе с динамической головкой и элементами питания размещают в подходящих размеров корпусе. Для переменйого резистора нужно сделать шкалу, чтобы можно было устанавливать время подачи сигнала в зависимости от степени нагрева датчика. На одной из боковых сторон корпуса размещают гнезда для подключения проводов, идущих от датчика. Датчик-транзистор размещают выводами вниз на некоторой высоте над газовой горелкой, к которым припаивают провода для подключения к сигнализатору. Для удержания датчика над горелкой можно сделать специальный кронштейн или если имеется над печкой устройство вытяжки газов, то можно на нем укрепить датчик. Сигнализатор, собранный из заведомо исправных деталей, сразу готов к работе. Проверку работы датчика производят замыканием коллектора и эмиттера транзистора VT3. В этом случае должен раздаться звук, при размыкании – звук исчезнет. Далее производят градуировку шкалы переменного резистора. Устанавливают датчик над зажженной горелкой, переменный резистор ставят в среднее положение, включают сигнализатор и фиксируют на шкале время срабатывания сигнализатора. Эту операцию проделывают при разных положениях движка переменного резистора. После градуировки шкалы сигнализатор готов к практическому использованию.








