Текст книги "Лекции"
Автор книги: Никола Тесла
сообщить о нарушении
Текущая страница: 13 (всего у книги 25 страниц) [доступный отрывок для чтения: 10 страниц]
Всё это я говорил, ступая по зыбкой почве метафизики, в надежде сделать вступление в предмет моей лекции перед уважаемой аудиторией не совсем скучным. Но теперь, возвращаясь к этому предмету – этому божественному органу – зрению, этому неотъемлемому инструменту мысли и интеллектуального восторга, который открывает нам чудеса Вселенной, при помощи которого мы получили все знания, которыми располагаем, и который стимулирует и контролирует всю нашу физическую и умственную деятельность. Что на него влияет? Свет! А что есть свет?
В последние годы все мы были свидетелями огромных успехов во всех областях науки. Прогресс настолько велик, что мы не можем не задаться вопросом, так ли всё это или это просто сон? Столетиями люди жили, мыслили, делали открытия, изобретали и верили в то, что они парят, тогда как они двигались со скоростью улитки. Также и мы можем ошибаться. Но принимая за истину наблюдаемые события, как нечто неоспоримое и научно подтвержденное, мы должны радоваться огромному прогрессу, но еще более грядущему, судя по тому, какие возможности открылись перед нами благодаря современным исследованиям. Это не открытия, изобретения или достижения в одном направлении. Это – продвижение во всех областях научной мысли и эксперимента. Я имею в виду обобщение естественных сил и явлений, проявляющиеся очертания некоей широкой идеи на научном небосклоне. Именно к этой идее, которая давно завладела прогрессивными умами, я намерен привлечь ваше внимание, и которую я проиллюстрирую опытами в качестве первого шага для ответа на вопрос: «Что есть свет?», и для современного понимания этого слова.
В мою задачу сегодня не входит рассуждать о свете в общем, цель моей сегодняшней лекции – представить вашему вниманию определенную группу световых явлений и ряд феноменов, наблюдавшихся при изучении этих явлений. Но для того чтобы быть последовательным в своих высказываниях, надо отметить, что в соответствии с той идеей, ныне принятой большинством научного сообщества как положительный результат теоретических и практических изысканий, что различные формы проявления энергии, которые обычно именуются «электрические» или более точно – «электромагнитные», есть проявления энергии того же свойства, что и лучистое тепло или свет. Следовательно, явления света и тепла, а также некоторые другие могут быть названы электрическими явлениями. Так наука об электричестве стала матерью всех наук, и ее изучение стало наиважнейшим. В тот день, когда мы поймем, что такое «электричество», станем свидетелями события еще более великого и более важного, чем все события в истории человечества. Придет время, когда удобства, а, может быть, и само существование человека, станет напрямую зависеть от этого удивительного фактора. Для нашего существования нам требуются тепло, свет и механическая энергия. Как нам получить всё это? Мы получаем всё это из топлива. Мы получаем всё это, расходуя материалы. Что будет делать человек, когда исчезнут леса, когда иссякнут угольные залежи? Исходя из наших сегодняшних знаний останется только одно – передавать энергию на огромные расстояния. Люди отправятся к водопадам, к местам приливов, которые являются самой малой частью бесконечно огромных запасов природной энергии. Там они обуздают энергию и направят ее в свои поселения, чтобы согреть свои дома, дать свет и заставить упорно трудиться своих послушных рабов – машины. Но как они передадут энергию, если не при помощи электричества?! Вот и посудите, правда ли, что тогда удобства, нет, само существование человечества будет зависеть от электричества? Я понимаю, что это не мнение инженера-практика, но это и не мнение мечтателя, так как совершенно точно, что передача энергии, которая сейчас всего лишь стимул для предпринимательства, однажды станет насущной необходимостью.
Для студента, начинающего изучать световые явления, более важно тщательно познакомиться с современными взглядами, чем штудировать целые книги о свете как таковом, которые не имеют ничего общего с этими взглядами. Так что если бы мне пришлось демонстрировать мои опыты перед студентами, ищущими информацию, – а ради нескольких таковых, которые здесь присутствуют, позволю себе это предположить, – моей главной задачей стало бы внедрить эти взгляды в их разум посредством нескольких экспериментов.
Для этого, возможно, было бы достаточно произвести один очень простой и широко известный опыт. Я мог бы взять знакомое устройство, лейденскую банку, зарядить ее от фрикционной машины, а затем разрядить. Объясняя вам ее стабильное состояние во время зарядки и переходное состояние во время разряда, и обратив ваше внимание на силы, которые вступают в игру и на те явления, которые они вызывают к жизни, я мог бы полностью описать эту современную идею. Без сомнения, на мыслителя этот простой опыт произвел бы такое же впечатление, как самая красочная демонстрация. Но это должна быть и экспериментальная демонстрация, такая, что кроме целей обучения преследует и цели развлечения, а в этом случае простой опыт, вроде описанного, вряд ли бы достиг целей, которые имеет в виду лектор. Следовательно, мне должно выбрать другой путь показа, может быть, более броский, но, возможно, не менее поучительный. Вместо фрикционной машины и лейденской банки я буду пользоваться в течение этих опытов индукционной катушкой, обладающей определенными свойствами, детально описанными мной во время лекции, прочитанной перед аудиторией Лондонского электротехнического института в феврале 1892 года. Эта катушка способна вырабатывать токи огромного напряжения, колеблющиеся с огромной скоростью. С помощью этого устройства я попытаюсь показать вам три особых класса эффектов, или явлений, и намереваюсь в ходе этих опытов не только проиллюстрировать их, но и сделать так, чтобы эти опыты научили нас какой-либо новой истине или показали нам какой-либо новый аспект этой захватывающей науки. Но прежде чем мы приступим, было бы полезно описать используемые устройства, а также методику получения высоких потенциалов и высокочастотных токов, которые работают во время этих опытов.
Об устройствах и методах преобразования тока
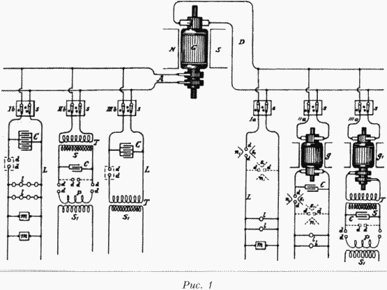
Эти высокочастотные токи получаются особым способом. Применяемая методика была предложена мною около двух лет назад во время лекции в Американском институте электроинженеров. Несколько способов, практикуемых в лабораторных условиях, получения таких токов из постоянного или низкочастотного переменного тока показаны на рисунке 1, который будет позже подробно описан. В целом необходимо заряжать конденсаторы от источника постоянного или переменного тока, желательно высокого напряжения, и разряжать их пробивным разрядом, соблюдая при "этом необходимые условия колебания тока. Ввиду всеобщего интереса, проявляемого к токам высокой частоты и эффектам, которые они порождают, мне кажется желательным немного задержаться на этом методе преобразования. Для того чтобы дать вам ясную картину происходящего, я предположу, что применение источника постоянного тока, часто очень удобно. Желательно, чтобы генератор давал такое высокое напряжение для возможности произвести разряд между контактами на небольшом расстоянии в воздухе. Если этого не происходит, следует прибегнуть к помощи вспомогательных устройств, некоторые из которых будут описаны позже. Когда конденсаторы заряжаются до определенного потенциала, воздух, или изолирующее пространство, пробивается и происходит разряд. Тогда происходит резкий бросок тока, то есть расходуется большое количество накопленной электрической энергии. Затем конденсаторы заряжаются, и такой же процесс повторяется более или менее быстро. Для производства таких резких бросков тока необходимо соблюдать определенные условия. Если скорость разряда конденсаторов соответствует скорости зарядки, то в таком случае ясно, что конденсаторы в процессе не участвуют. Если скорость разряда меньше скорости зарядки, то и тогда конденсаторы не могут играть важной роли. Но если, напротив, скорость разряда выше скорости зарядки, тогда достигается последовательность резких бросков тока. Очевидно, если скорость, с которой энергия рассеивается во время разряда, намного выше скорости подачи энергии на конденсаторы, внезапные разряды будут немногочисленными, между ними будут большие интервалы. Это всегда происходит, когда конденсатор большой емкости заряжается сравнительно слабым устройством. Если скорости заряда и рассеивания не различаются сильно, тогда разряды будут происходить более быстро и часто, и тем быстрее и чаще, чем меньше разница в скорости, до тех пор, пока скорость и частота разрядов не достигнут ограничений, присущих каждому отдельному случаю и зависящих от ряда причин. Таким образом, от источника постоянного тока мы можем получить последовательность разрядов желаемой скорости. Конечно, чем выше напряжение, выдаваемое генератором, тем меньше должна быть емкость конденсаторов и, в основном, по этой причине лучше использовать генератор высокого напряжения. Кроме того, такой генератор позволяет получить более высокую скорость колебаний.

Броски тока могут быть одного направления, но в описанных условиях обычно формируемые колебания накладываются на основные. Когда условия опыта определены таким образом, что наложенных колебаний нет, импульсы тока следуют в одном направлении, и мы имеем средство преобразования постоянного тока высокого напряжения в постоянный ток низкого напряжения, что, как я полагаю, может найти прикладное применение.
Этот способ преобразования крайне интересен и я был сильно впечатлен его красотой, когда впервые применил его. Он идеален во многих отношениях, и не требует применения никаких механических устройств, позволяет получать токи нужной частоты от обычной схемы постоянного или переменного тока. Частоту базовых разрядов в зависимости от относительной скорости подачи энергии и рассеивания можно широко изменять путем несложной регулировки этих показателей, а частоту наложенных колебаний – путем определения емкости, самоиндукции и сопротивления цепи. Потенциал же схемы можно поднять до нужной величины настолько, насколько может выдержать изоляция, путем соотнесения показателей емкости и самоиндукции во вторичной обмотке, которая может состоять из нескольких витков.

Рис. 2
Поскольку условия проведения опыта часто таковы, что прерывистость или колебания сразу не устанавливаются, особенно при использовании источника постоянного тока, полезно связать прерыватель с дугой, как я применял некоторое время назад дутьё или магнит, если такие приспособления есть под рукой. При преобразовании постоянного тока особенно эффективен магнит. Если первичным источником является генератор переменного тока, то желательно, как я указывал ранее, чтобы частота была низкой, а сила тока, формирующего дугу, высокой.
Вариант такого разрядника, который оказался удобным в использовании и применялся в нескольких опытах, в частности, для преобразования постоянного тока, показан на рисунке 2. NS – это полюса очень сильного магнита, возбуждаемого катушкой с. Полюсные наконечники имеют отверстия для регулировки и закрепляются в нужном положении винтами ss1Штоки разрядника dd1, заостренные на концах, для того чтобы приблизиться к зубцам полюсов, проходят через медные муфты bb1и крепятся винтами s2s2Пружины rr1 шайбы сс, надеты на штоки, причем шайбы служат для установки концов штоков на определенном приемлемом расстоянии при помощи винтов s3s3, а пружины – для разведения концов. Когда необходимо получить дугу, надо ударить легонько по одной из резиновых рукояток hh1 тогда концы штоков соприкасаются, но сразу разводятся пружинами rr1Такая конструкция хорошо зарекомендовала себя, когда эдс была недостаточна для пробоя между контактами, она также позволяет избежать короткого замыкания генератора металлическими концами штоков. Скорость прерывания тока магнитом зависит от напряжения магнитного поля и разности потенциалов на концах дуги. Прерывания обычно столь часты, что вызывают музыкальный сигнал. Несколько лет назад было замечено: когда мощная катушка индуктивности разряжается между полюсами сильного магнита, во время разряда раздается звук сродни пистолетному выстрелу. Было сделано туманное замечание относительно того, что искра усиливалась наличием магнитного поля. Теперь стало ясно, что ток пробоя, текущий некоторое время, прерывается много раз, что и порождает звук. Это явление особенно заметно, когда цепь возбуждения большого магнита или динамо-машины разрывается мощным магнитным полем.
Когда сила тока разряда относительно высока, желательно, чтобы на концах разрядных штоков были укреплены очень жесткие кусочки углерода, и дуга бы играла между ними. Это предохраняет разрядные штоки и, кроме того, имеет то преимущество, что пространство между ними имеет более высокую температуру, поскольку тепло не так быстро рассеивается через углерод, в результате чего для поддержания той же последовательности разрядов требуется меньшая эдс.
Разрядник другой формы, также с успехом применяемый в отдельных случаях, показан на рисунке 3. В данном случае стержни разрядника ddf проходят через отверстия в деревянном коробе В, который на внутренней поверхности имеет толстый слой слюды, что обозначено на рисунке жирными линиями. Отверстия снабжены слюдяными гильзами mm1некоей толщины, которые, по возможности, не должны касаться стержней dd. Короб снабжен крышкой с, окружность которой несколько больше самого короба. Искровой промежуток подогревается лампой l, установленной внутри короба. Пластина р над лампой позволяет потоку воздуха проходить только через воздуховод лампы е, а подача воздуха происходит через отверстия оо над днищем короба, причем воздух движется в направлении, указанном стрелками. Во время работы разрядника крышка короба закрыта, так что свет дуги не виден снаружи. Желательно исключить свечение, насколько это возможно, так как оно мешает проведению некоторых экспериментов. Разрядник такой конструкции очень прост и эффективен, если с ним правильно обращаться. Когда воздух нагревается до определенной температуры, он теряет свои свойства изолятора; становится слабым диэлектриком, и последствия этого таковы, что дуга устанавливается на большем расстоянии. Дуга, естественно, должна быть в достаточной степени изолятором, чтобы разряд проходил резко. Дуга, сформированная при таких условиях, довольно длинная, может быть достаточно чувствительной, и слабого тока воздуха через воздуховод с достаточно, чтобы произвести быстрые прерывания. Настройка производится путем регулирования температуры и скорости потока воздуха. Вместо использования лампы целей эксперимента можно достичь, добиваясь потока теплого воздуха другими способами. Очень простой метод, который уже применялся, – поместить дугу в длинную вертикальную трубку, сверху и снизу ограниченную пластинами для регулировки температуры и скорости потока воздуха. Следует предпринять меры для устранения звука.

Ослабить диэлектрические свойства воздуха можно путем его разрежения, применяя и магнит. Для этой цели берется большая трубка с мощными углеродными или металлическими электродами, между которыми возникает разряд, причем трубка помещается в мощном магнитном поле. Воздух из трубки откачивается до такой степени, что разряд проходит легко, но давление в ней должно быть более 75 мм, когда происходит обычный нитевидный разряд. В разряднике другого типа, совмещающем в себе все описанные особенности, разряд возникает между двумя подвижными полюсными наконечниками, причем пространство между ними нагревается до определенной температуры.
Следует отметить, что при использовании таких или подобных разрядных устройств пробойного типа ток проходит через первичную обмотку катушки, при этом нежелательно, чтобы число прерываний тока в секунду было больше, чем естественная частота колебаний тока в цепи питающей динамо-машины, а она обычно мала. Следует также обратить внимание аудитории на то, что хотя устройства, упомянутые в связи с пробойным разрядом, и полезны при определенных условиях, они всё же могут быть источниками проблем, так как создают прерывания и другие неполадки, с которыми следует бороться.
Вынужден признать, к сожалению, что этот прекрасный способ преобразования имеет один недостаток, который не является, впрочем, жизненно важным, и его я постепенно преодолеваю. Лучше всего мне обратить на него ваше внимание и указать перспективное направление движения, сравнив электрический процесс с его механическим аналогом. Этот процесс можно проиллюстрировать следующим образом. Представьте себе бак, в днище которого имеется широкое отверстие, которое закрыто пружинной задвижкой так, что она открывается внезапно, когда жидкость, поступающая в бак, достигает определенного уровня. Пусть жидкость поступает в бак через трубу, подающую ее с определенной скоростью. Когда уровень жидкости в баке достигает критической отметки, пружина подается и днище открывается. Через широкое отверстие жидкость моментально выливается и пружина, встав на место, снова запирает отверстие. Бак снова наполняется, и через некоторое время процесс повторяется. Ясно, если жидкость поступает в бак быстрее, чем она успевает слиться сквозь отверстие в днище, отверстие будет всегда открытым, но бак будет переполнен. Если скорость наполнения и скорость слива будут одинаковы, то задвижка будет частично открыта, и в целом колебания уровня жидкости и задвижки не будут наблюдаться, хотя их и можно определенным способом инициировать. Но если бак будет наполняться медленнее, чем освобождаться, то колебания всегда будут присутствовать. И опять же, каждый раз, когда днище открывается и закрывается, пружина и уровень жидкости, если эластичность пружины и инерция движущихся частей выбраны правильно, будут совершать независимые колебания. В данном примере жидкость можно сравнить с электричеством или электрической энергией, бак с конденсатором, пружину – с диэлектриком, а трубу – с проводом, подающим электричество к конденсатору. Для того чтобы аналогия была более полной, следует предположить, что задвижка, каждый раз когда резко открывается, сильно бьется о неупругий ограничитель, и в результате этого удара происходит некоторая потеря энергии, и, кроме того, энергия частично рассеивается, в результате фрикционных потерь. В приведенном примере жидкость находится под постоянным давлением. Если давление жидкости ритмично меняется, то это следует уподобить переменному току. Тогда процесс становится непростым для понимания, но механический и электрический процессы в принципе идентичны.
Желательно, для экономичного поддержания колебаний, насколько это возможно, исключить потери от трения и удара. Что касается трения, что в варианте электрическом соответствует потерям от сопротивления в цепи, то от него нельзя избавиться полностью, но их можно свести к минимуму, правильно выбрав размер цепи и применив тонкие проводники в форме ленты.
Но потери, вызванные первым пробоем диэлектрика, в механическом варианте это соответствует сильному удару о неэластичный ограничитель, преодолеть гораздо важнее. В момент пробоя воздух в зазоре имеет определенное, очень высокое сопротивление, величина которого сильно снижается, когда ток достигает какого-то значения и воздух в зазоре нагревается. Потери энергии можно существенно снизить, если поддерживать температуру пространства зазора на высоком уровне, но тогда не будет прерывания разряда. Когда мы умеренно нагреваем зазор при помощи лампы или иным способом, экономия в отношении дуги ощутимо возрастает. Но магнит или другое прерывающее устройство не снижает потерь в дуге. Точно так же поток воздуха только увеличивает рассеивание энергии. Воздух, да и вообще газ, в таких условиях ведет себя любопытно. Когда два тела, заряженные до очень высокого потенциала, пробойно разряжаются сквозь воздух, последний может рассеять любое количество энергии. Эта энергия, очевидно, уносится физическими носителями при столкновениях и соответствующих молекулярных потерях. Молекулярный обмен в пространстве происходит с непостижимой скоростью. Когда между двумя электродами происходит мощный разряд, они могут оставаться совсем прохладными, и всё же потери в воздухе могут достигать любой величины. На практике часто случается, что при большой разнице потенциалов на электродах несколько лошадиных сил рассеиваются в дуге разряда и при этом даже не наблюдается значительного повышения температуры электродов. Таким образом, все фрикционные потери происходят в воздухе. Если молекулярный обмен в воздухе предотвращен, как например тогда, когда воздух заперт в герметичном сосуде, газ внутри такого сосуда быстро достигает высокой температуры даже при несильном разряде. Трудно подсчитать, какое количество энергии рассеивается звуковыми волнами, неважно, слышны они или нет, при мощном разряде. Когда ток разряда высок, электроды могут быстро нагреться, но это не есть надежный показатель того, какое количество энергии потеряно в дуге, так как потери в самой дуге могут быть сравнительно малы. Воздух, или вообще газ, при нормальном давлении не являются наилучшей средой для пробойного разряда. Воздух или иной газ под большим давлением, конечно, гораздо более приемлемая среда для зазора. Я проводил долгие опыты в этом направлении, к сожалению, не приведшие к блестящим результатам с точки зрения преодоления этих трудностей и получения воздуха под большим давлением. Но даже если среда в зазоре твердая или жидкая, имеют место те же потери, хотя они и меньше в целом, ибо как только устанавливается дуга, твердое или жидкое вещество испаряется. И в самом деле, неизвестно такое тело, которое бы не распалось под действием дуги, и в научной среде остается открытым вопрос, возможен ли вообще дуговой разряд в воздушной среде, если от электродов не отделяются частицы материала. Когда сила тока в дуге невелика, а сама дуга длинная, я полагаю, что при распаде электродов расходуется достаточно значительное количество энергии, а электроды – частично по этой причине – могут оставаться довольно прохладными.
Идеальная среда для искрового промежутка должна просто пробиваться, а идеальный электрод должен быть изготовлен из материала, который не способен распадаться. При небольшой силе тока, текущего через промежуток, лучше всего использовать алюминий, но не при сильном токе. Пробойный разряд в воздухе, или иной обычной среде, не имеет природу трещины, его скорее можно сравнить с тем процессом, когда бесчисленное количество пуль проходит сквозь среду, оказывающую сильное сопротивление полету пуль, а это приводит к значительным потерям энергии. Среда, которая трескается при возникновении электростатического напряжения, – а так скорее всего и происходит в абсолютном вакууме, то есть чистом эфире, – дает очень малые потери в искровом промежутке, настолько малые, что ими можно пренебречь, по крайней мере теоретически, так как трещина происходит вследствие крайне незначительной деформации. Когда я очень осторожно откачивал воздух из вытянутой трубки с двумя алюминиевыми электродами, мне удалось получить такой вакуум, что при прохождении вторичного разряда катушки он имел форму тонких искровых потоков. Любопытно, что разряд полностью игнорировал электроды и начинался далеко за пределами алюминиевых пластин, служивших таковыми. Эта необычайно высокая степень вакуума может существовать очень короткое время. Возвращаясь к идеальной среде, представьте себе, для примера, кусок стекла или подобный предмет, зажатый в тиски, который сжимает его всё сильнее и сильнее. В определенный момент малейшее нарастание давления вызовет трещину в стекле. Потеря энергии при расколе стекла может быть ничтожной, и хотя сила и велика, деформация будет незначительной. Теперь представьте себе, что стекло обладает свойством полностью восстанавливать целостность при малейшем уменьшении давления. Вот так и должен вести себя диэлектрик в искровом промежутке. Но поскольку в промежутке всегда будут иметь место потери, среда, которая должна быть сплошной, будет производить обмен в промежутке с огромной скоростью. В предыдущем примере, когда стекло идеально закрыто, это значит, что диэлектрик в зоне разряда обладает отличными изолирующими свойствами; если стекло трескается, это означает, что среда в промежутке – хороший проводник. Сопротивление диэлектрика должно сильно меняться при малейших изменениях значения эдс в промежутке. Это условие достижимо, но очень несовершенным способом: нагревая воздух в искровом промежутке до определенной критической температуры, зависящей от эдс в промежутке, или путем нарушения изолирующих свойств воздуха. Но, по сути дела, разряд в воздухе никогда не происходит пробойно, в строгом понимании этого термина, так как перед внезапным броском тока всегда присутствует слабый, предваряющий ток, который сначала постепенно, а потом резко нарастает. Вот почему скорость обмена гораздо выше, например, когда пробивается стекло, чем когда разряд проходит сквозь слой воздуха с той же диэлектрической прочностью. Следовательно, в качестве среды для искрового промежутка твердое вещество или жидкость были бы гораздо предпочтительнее. Довольно трудно себе представить твердое тело, моментально заращивающее трещину. Но жидкость под большим давлением ведет себя как твердое тело и к тому же имеет способность восстанавливать целостность. Поэтому у меня сложилось мнение, что жидкий изолятор может быть более приемлемым в качестве диэлектрика, чем воздух. Исходя из этой идеи, были поставлены опыты с разрядниками различных типов, в которых применялись такие изоляторы разнообразной формы. Полагаю, что достаточно будет сказать несколько слов об одном из них. Он показан на рисунках 4а и 46.
Полый металлический шкив Р (рисунок 4а) был укреплен на валу а, который вращался со значительной скоростью при помощи соответствующего механизма. Внутри шкива, но не соприкасаясь с ним, был установлен тонкий диск h (показанный толстым для ясности рисунка) из твердой резины с впрессованными металлическими сегментами ss, имеющими металлические выступы ее, к которым привинчены провода tt, покрытые тонким слоем резины t1t1. Резиновый диск h с металлическими сегментами ss был обработан на токарном станке и вся его поверхность тщательно отполирована для того, чтобы уменьшить трение при вращении в жидкости. В полый шкив было залито масло так, чтобы заполнить все пространство вплоть до отверстия, оставленного во фланце / на передней части шкива, которое тщательно завинтили. Выводы tt соединили с противоположными слоями батареи конденсаторов так, чтобы разряд происходил в жидкости. При вращении шкива жидкость прижималась к ободу и создавалось значительное давление. Таким простым способом искровой промежуток заполнялся средой, которая вела себя практически как твердое тело и имела свойство мгновенно восстанавливаться после разрыва и, кроме того, циркулировала в искровом промежутке с огромной скоростью. При помощи таких разрядников с жидким прерывателем были получены очень мощные явления, причем эти разрядники были созданы в нескольких вариантах. Было обнаружено, как и ожидалось, что при данной длине провода можно получить более длинную искру, если применять для прерывания воздух. В целом скорость, а следовательно, и давление жидкости, были ограничены трением жидкости в описанном разряднике, но скорости, получаемой на практике, было более чем достаточно для производства разрядов, приемлемых для обычных цепей. В таких случаях металлический шкив Р изнутри имел зубцы и тогда возникало несколько пробоев, количество которых можно было высчитать, исходя из скорости вращения шкива. Эксперименты проводились с использованием жидкостей с разной изолирующей способностью с целью снижения потерь в дуге. Если изолирующую жидкость немного подогреть, потери в дуге снижаются.

Во время опытов с такими разрядами был отмечен интересный момент. Например, было обнаружено, что в то время, как условия опыта были подобраны таким образом, чтобы получать искру наибольшей длины, ток, полученный таким способом, не лучшим образом подходил для получения световых эффектов. Опыт, несомненно, показывает, что в таких случаях предпочтительнее иметь гармоническое колебание потенциала. Неважно – накаляется твердое тело до состояния свечения или энергия передается конденсатором сквозь стекло, – можно с уверенностью сказать, что гармонично повышающийся и понижающийся потенциал оказывает менее разрушительное действие, и что вакуум поддерживается гораздо дольше. Это можно легко объяснить, если бы было установлено, что процесс, имеющий место в вакуумном сосуде, имеет электролитическую природу.
Блок-схема на рисунке 1, к которой мы уже обращались, демонстрирует наиболее вероятные случаи. От источника подается либо постоянный, либо переменный ток. В лабораторных условиях удобнее всего применять устройство G, показанное на рисунке, способное давать оба типа тока. В таком случае также предпочтительно использовать многоконтурную машину, так как во многих опытах предпочтительнее и удобнее иметь разнофазные токи. На схеме D означает цепь постоянного, а А – переменного тока. Каждая часть имеет по три групповые цепи, каждая из групп имеет линейный выключатель ssssss. Сперва рассмотрим преобразование постоянного тока; вариант 1а самый простой. Если эдс генератора достаточна для пробоя сквозь небольшой промежуток, заполненный воздухом, по крайней мере, если последний нагрет или его изолирующие свойства ослаблены иным способом, нетрудно поддерживать колебания довольно экономично, осторожно подстраивая емкость, самоиндукцию и сопротивление в цепи L, имеющей устройства Пт. В данном случае магнит NS может удачно сочетаться с воздушным промежутком. Разрядник dd с магнитом можно поместить любым способом, как показано сплошной или пунктирной линией. Контур 1а со всеми клеммами и устройствами должен быть таких размеров, чтобы успешно поддерживать колебания. Но обычно эдс в контуре 1а устанавливается на уровне 100 В или около, этого недостаточно для пробоя через искровой промежуток, заполненный воздухом. Для решения этой проблемы и повышения эдс в промежутке можно использовать много разных средств. Самое простое, вероятно, включить последовательно с цепью L большую катушку самоиндукции. Когда дуга устанавливается, как в разряднике на рисунке 2, магнит разрушает ее в самый момент формирования. Тогда через промежуток резко устремляется дополнительный ток пробоя, имеющий высокую эдс, и для тока динамо-машины вновь устанавливается цепь низкого сопротивления, что приводит к резкому броску тока от машины при ослаблении или затухании дополнительного тока пробоя. Этот процесс очень быстро повторяется, и таким способом мне удавалось поддерживать колебания при напряжении в промежутке всего лишь 50 В. Но преобразование тока по такой схеме не рекомендуется по причине большой силы тока в промежутке и сильного нагрева электродов; кроме того, получаемая частота очень низка вследствие высокой самоиндукции, обязательно возникающей в цепи. Желательно, во-первых, иметь как можно более высокую эдс для повышения экономии при преобразовании, а во-вторых, высокую частоту. Разность потенциалов при электрических колебаниях, конечно, соответствует силе растяжения пружины при механических колебаниях. Для получения очень быстрых колебаний в цепи с высокой инерцией требуется большая сила растяжения или разность потенциалов. Соответственно, если эдс высока, конденсатор, включенный в цепь, должен иметь небольшую емкость, имеются и другие преимущества. В целях повышения эдс до значения в несколько раз выше того, что мы имеем в обычных бытовых сетях, применяется вращающийся трансформатор д, как показано на рисунке 1а, либо генератор G питает отдельную машину, выдающую высокое напряжение. Последний вариант, вообще-то, более предпочтителен, поскольку он более гибкий. Схема подключения к обмотке высокого напряжения похожа на ту, что показана на рисунке 1а за исключением того, что регулируемый конденсатор С включен в цепь высокого напряжения. Обычно в таких экспериментах применяется катушка самоиндукции, включенная в цепь последовательно. При высоком напряжении тока магнит, работающий в разряднике, имеет небольшую ценность, поскольку нетрудно подобрать такие габариты контура, чтобы поддерживать колебания. Применение постоянной эдс при высокочастотном преобразовании дает некоторые преимущества по сравнению с переменной эдс, так как легче регулировать цепь и контролировать ее работу. Но, к сожалению, существует ограничение по напряжению. Часто выходит из строя обмотка вследствие сильного искрения между секторами якоря или преобразователя, когда устанавливаются сильные колебания. Кроме того, такие трансформаторы дороги. Практика показала, что лучше всего использовать схему Ilia. Здесь вращающийся преобразователь д используется для преобразования низковольтного постоянного тока в низкочастотный переменный ток, желательно также низкого напряжения. Напряжение затем повышается стационарным трансформатором Т. Вторичная обмотка этого трансформатора соединена с регулируемым конденсатором С, который разряжается через промежуток dd, размещенный любым из указанных способов, через первичную обмотку Р разрядной катушки, причем ток высокого напряжения снимается со вторичной обмотки sfэтой катушки, как указывалось ранее. Это, без сомнения, наиболее дешевый и удобный способ преобразования постоянного тока.








